|
名稱:室內空氣TVOC,苯檢測氣相色譜儀
氣相色譜儀 室內空氣TVOC,苯檢測氣相色譜儀 聯系電話,021-6573 0171 |
上海精密儀器儀表有限公司
|
|||||||||||||
|
相關技術文章
|
||||||||||||||
| 型號 | 名稱 | 檢測器 | 進樣器 | 放大器 | 適用樣品 |
| GC7890II(變壓器油) | 變壓器油專用氣相色譜儀 |
單氫火焰檢測器 (雙氫火焰可選) 單熱導檢測器 |
單填充柱進樣器 轉化爐 |
熱導放大器 氫火焰放大器 |
變壓器油 |
| 型號 | 名稱 | 檢測器 | 進樣器 | 放大器 | 適用樣品 |
| GC7890II(非甲烷總烴) | 非甲烷總烴檢測專用氣相色譜儀 | 雙氫火焰檢測器 |
雙填充柱進樣器 四通閥 |
氫火焰放大器 | 非甲烷總烴 |
| 型號 | 名稱 | 檢測器 | 進樣器 | 放大器 | 適用樣品 |
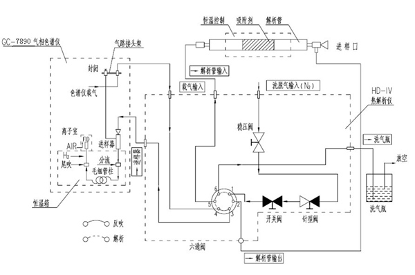
| GC7890II(室內空氣TVOC,苯) | 室內空氣TVOC,苯檢測氣相色譜儀 | 單氫火焰檢測器 |
單填充柱進樣器 毛細管柱進樣器(可選) 熱解析儀 |
放大器 |
室內空氣 TVOC 苯 |
| 型號 | 名稱 | 符合標準 |
| GC7890-II | 食用油溶劑殘留專用色譜儀 | GB5009.262—2016食品安全國家標準食品中溶劑殘留量的測定 |
| 型號 | 名稱 | 符合標準 |
| P-200 | 便攜式VOCs專用氣相色譜儀 |
HJ604-2011 《環境空氣總烴的測定 氣相色譜法》 HJ/T38-1999《國家污染源排氣中非甲烷總烴的測定 氣相色譜法》 DB11/T1367-2016《固定污染源廢氣 甲烷/總烴/非甲烷總烴的測定 便攜式氫火焰離子化檢測器法》 |
| 型號 | 名稱 | 檢測器 | 進樣器 | 備注 |
| GC7890II-A | 氣相色譜儀 | 氫火焰檢測器 | 單填充柱進樣器 | 配套安裝填充柱或毛細管柱進行常規有機物分析 |
| GC7890II-B | 氣相色譜儀 | 氫火焰檢測器 | 單填充柱進樣器 | 配套安裝填充柱進行常規有機物分析 |
| GC7890II-C | 氣相色譜儀 | 氫火焰檢測器 | 單毛細管進樣器 | 配套毛細管柱進行常規有機物分析 |
| GC7890II-D | 氣相色譜儀 | 雙氫火焰檢測器 | 單填充柱進樣器 | 配套安裝填充柱或毛細管柱進行常規有機物分析 |
| GC7890II-E | 氣相色譜儀 | 雙氫火焰檢測器+雙放大器 | 單填充柱進樣器 | 配套安裝填充柱或毛細管柱進行常規有機物分析 |
| GC7890II-F | 氣相色譜儀 | 雙氫火焰檢測器 | 雙填充柱進樣器 | 配套安裝填充柱進行常規有機物分析 |
| 型號 | 名稱 | 檢測項目 | 色譜主機 | 檢測器 | 色譜柱 |
進樣器 配置 |
備注說明 |
| GC7890 | 氣相色譜儀 | 醋酸乙烯酯單體殘留 | GC7890 | FID | HT-62430m*0.53mm*3.00um |
頂空進樣器 HS-2 |
|
| GC7890-SD | 變壓器油專用氣相色譜儀 | 絕緣油中溶解氣體的組分含量 | GC7890 |
TCD 單FID |
變壓器油分析專用柱 | 手動進樣 | |
| GC7890-C | 氣相色譜儀 | 環氧乙烷的殘留 | GC7890 | FID | FFAP,30m*0.32mm*0.5um |
頂空進樣器 TP-6100 |
|
| VOCs-5000 | 在線式VOCs監測系統 | 在線式VOCs監測系統 | VOCs-5000 | VOCs-5000 |
HJ604-2011 《環境空氣總烴的測定 氣相色譜法》 HJ/T38-1999《國家污染源排氣中非甲烷總烴的測定 氣相色譜法》 |
||
| P-200 |
便攜式VOCs專用氣相色譜儀 (高集成度,全EPC,內置氣源,內置電源) |
HJ604-2011 《環境空氣總烴的測定 氣相色譜法》 HJ/T38-1999《國家污染源排氣中非甲烷總烴的測定 氣相色譜法》 DB11/T1367-2016《固定污染源廢氣 甲烷/總烴/非甲烷總烴的測定 便攜式氫火焰離子化檢測器法》 |
|||||
| GC7890-Protable |
便攜式VOCs專用氣相色譜儀 (電子流量顯示,內置氣源,外接移動電源) |
HJ604-2011 《環境空氣總烴的測定 氣相色譜法》 HJ/T38-1999《國家污染源排氣中非甲烷總烴的測定 氣相色譜法》 DB11/T1367-2016《固定污染源廢氣 甲烷/總烴/非甲烷總烴的測定 便攜式氫火焰離子化檢測器法》 |
| 型號 | 名稱 | 符合標準 |
| GC7890-II[查看方案] | 環氧乙烷專用氣相色譜儀(口罩的環氧乙烷殘留)[查看方案] | GB/T 16886.7-2015 醫療器械生物學評價 第7部分:環氧乙烷滅菌殘留 用于測口罩的環氧乙烷殘留 |
| VOCs-5000[查看方案] | 在線式VOCs監測系統[查看方案] |
HJ604-2011 《環境空氣總烴的測定 氣相色譜法》 HJ/T38-1999《國家污染源排氣中非甲烷總烴的測定 氣相色譜法》 |
| P-200[查看方案] |
便攜式VOCs專用氣相色譜儀 (高集成度,全EPC,內置氣源,內置電源)[查看方案] |
HJ604-2011 《環境空氣總烴的測定 氣相色譜法》 HJ/T38-1999《國家污染源排氣中非甲烷總烴的測定 氣相色譜法》 DB11/T1367-2016《固定污染源廢氣 甲烷/總烴/非甲烷總烴的測定 便攜式氫火焰離子化檢測器法》 |
| GC7890-Protable[查看方案] |
便攜式VOCs專用氣相色譜儀 (電子流量顯示,內置氣源,外接移動電源)[查看方案] |
HJ604-2011 《環境空氣總烴的測定 氣相色譜法》 HJ/T38-1999《國家污染源排氣中非甲烷總烴的測定 氣相色譜法》 DB11/T1367-2016《固定污染源廢氣 甲烷/總烴/非甲烷總烴的測定 便攜式氫火焰離子化檢測器法》 |
| GC7890-II[查看方案] | 室內空氣檢測專用氣相色譜儀[查看方案] | GB50325-2010《民用建筑工程室內環境污染控制規范》 |
| GC7890-II[查看方案] | 車內空氣質量檢測專用氣相色譜儀[查看方案] |
《GB/T 15089-2001機動車輛及掛件分類》 《GB/T 27630-2011乘用車內空氣質量評價指南》 《HJ/T 400-2007 車內揮發性有機物和醛酮類物質采樣測定方法》 《VDA277》 |
| 型號 | 名稱 | 檢測器 | 進樣器 | 放大器 | 適用樣品 |
| GC7890II(白酒) | 白酒專用氣相色譜儀 | 單氫火焰檢測器 |
單填充柱進樣器(可選) 毛細管柱進樣器 |
單放大器 | 白酒 |
| 型號 | 名稱 | 檢測器 | 進樣器 | 放大器 | 適用樣品 |
| GC7890II(汽油) | 汽油中醇,醚和芳烴分析專用色譜儀 | 單氫火焰檢測器 |
單填充柱進樣器 毛細管柱進樣器 |
放大器 | 汽油中醇,醚和芳烴 |
| 型號 | 名稱 | 特點 | 符合標準 |
| GC7890-Protable | 便攜式VOCs專用氣相色譜儀 | 電子流量顯示,內置氣源,外接移動電源 |
HJ604-2011 《環境空氣總烴的測定 氣相色譜法》 HJ/T38-1999《國家污染源排氣中非甲烷總烴的測定 氣相色譜法》 DB11/T1367-2016《固定污染源廢氣 甲烷/總烴/非甲烷總烴的測定 便攜式氫火焰離子化檢測器法》 |
| 型號 | 名稱 | 備注 |
| GC7890-W | 微型(便攜式)氣相色譜儀 |
| 型號 | 名稱 | 符合標準 |
| GC7890-II | 車內空氣質量檢測專用氣相色譜儀 |
《GB/T 15089-2001機動車輛及掛件分類》 《GB/T 27630-2011乘用車內空氣質量評價指南》 《HJ/T 400-2007 車內揮發性有機物和醛酮類物質采樣測定方法》 《VDA277》 |
| 型號 | 名稱 | 符合標準 |
| GC7980-II | 水中氯仿四氯化碳檢測專用色譜儀 | GB/T 5750.8-2006 生活飲用水標準檢驗方法 有機物指標 |
| 型號 | 名稱 | 符合標準 |
| GC7890-II | 環氧乙烷專用氣相色譜儀 | GB/T 16886.7-2015 醫療器械生物學評價 第7部分:環氧乙烷滅菌殘留 |
| 型號 | 名稱 | 符合標準 |
| GC7890-II | 血液中的乙醇檢測專用氣相色譜儀 |
GA/T 842-2009 血液酒精含量的檢驗方法 GB19522-2004 車輛駕駛人員血液、呼氣酒精含量閾值與檢驗 |
| 型號 | 名稱 | 檢測器 | 進樣器 | 放大器 | 適用樣品 |
| GC7890-A | 氣相色譜儀 | 單氫火焰檢測器 |
單填充柱進樣器 單毛細管進樣器 |
色譜柱的配置有簡易和多功能. 1.簡配,高配的設備,有時候都可以完成檢測. 2.根據你的檢測方法,不同的檢測器,也都可以做. 3.較高配置的機型,可以在操作,實驗上選擇更多,效率更高. |
|
| GC7890-B | 氣相色譜儀 | 單氫火焰檢測器 | 單填充柱進樣器 | 同上 | |
| GC7890-C | 氣相色譜儀 | 單氫火焰檢測器 | 單毛細管進樣器 | 同上 | |
| GC7890-D | 氣相色譜儀 | 雙氫火焰檢測器 |
單填充柱進樣器 單毛細管進樣器 |
單放大器 | 同上 |
| GC7890-E | 氣相色譜儀 | 雙氫火焰檢測器 |
單填充柱進樣器 單毛細管柱進樣器 |
雙放大器 | 同上 |
| GC7890-F | 氣相色譜儀 | 雙氫火焰檢測器 | 雙填充柱進樣器 | 單放大器 | 同上 |
| 電話: | 021-6573 0171 021-6572 9118 |
| 傳真: | 021-6573 2715 |
| 郵箱: | 123@shjingmi.com |
主營電子天平,粘度計,顯微鏡,干燥箱,探傷儀,氣相色譜儀,洛氏硬度計,維氏硬度計,紫外分光光度計,超聲波清洗器等.
Copyright ? 1996-2015 上海精密儀器儀表有限公司shjingmi 版權所有, 滬ICP備06004172號-47